Según las diferentes potencias promedio de una señal de audio, la audición humana no es uniforme. El oído es particularmente sensible en el rango que va desde 300 Hz hasta 6.000 Hz. En esta banda se ubican la mayoría de los espectros del habla humana, incluyendo el llanto de un bebé.
Cuando la potencia de una señal de audio compleja es baja la audición disminuye en las frecuencias graves y en el extremo agudo. Todo parece indicar que esta particularidad del sentido del oído responde a hacer más fácil el entendimiento de una voz en un ambiente ruidoso. Si hay ruido de bajas o de altas frecuencias presente cuando la banda correspondiente al habla es débil, nuestro sentido estará amortiguado en donde se halla el ruido, permitiendo la comprensión más fácil del mensaje hablado. Dicho de otra forma: con sonidos débiles el ancho de banda del oído disminuye para que el ruido tenga menos oportunidades de enmascarar una comunicación.
En un equipo de audio el nivel de presión sonora a una determinada distancia no solamente dependerá de la potencia eléctrica del amplificador, sino de la eficiencia de los altavoces, de la construcción del gabinete acústico y de la acústica del salón de audición.
El control de loudness es un intento de corregir la respuesta del amplificador a fin de hacer más plana la audición a cualquier potencia entregada. El más simple consiste en un circuito en el que se introduce un filtro que atenúa las frecuencias medias de manera creciente a medida que la salida del control es menor. En el caso que muestro es un potenciómetro triple en tándem que la firma IRC fabricaba a principios de los cincuentas. Se trata de un control de volumen y de dos controles de tono, uno para graves y otro para agudos, ajustados para aproximarse a las curvas de audición del oído.
De una forma o de otra estos controles producen una pérdida. El amplificador deberá entregar 40 dB más por encima de un nivel de audición cómodo para que funcione correctamente. Puesto de otra manera: con el cursor del control de volumen en una posición igual a 0,011 RP1 (para 500 Kohmnios es 5.500 ohmnios)la audición debe ser cómoda con respuesta plana.
En algún caso una obra musical puede contener un pasaje en el que naturalmente el volumen de sonido es muy bajo. Pudiera suceder que la presión sonora real de la pieza fuera tal que el oído se viera limitado naturalmente en su respuesta de frecuencias. En esas condiciones un control de loudness no haría honor al concepto de reproducir la grabación tal como se creó y ejecutó y no cabría dentro de la calificación de "alta calidad".
He aquí el circuito del control de IRC y una tabla de los valores correspondientes para distintos valores óhmnicos del potenciómetro de volumen P1.
Aprender te pone frente a lo desconocido
Cuando te enfrentas a lo desconocido juegas con negras.
sábado, 11 de febrero de 2012
Preamplificador para cápsula de reluctancia variable GE de 1958
Este circuito aprovecha características propias de la cápsula y no será exacto con modelos diferentes. Si no tiene una cápsula similar, es preferible volver a respuesta plana y usar un lazo de realimentación más adecuado.
No olvide que la realimentación corrige a expensas de una pérdida, que será de unos 40 dB. El amplificador deberá suiministrar por lo menos esa ganancia y la mínima señal debería estar lejos del ruido. A lazo abierto la salida a 50 Hz debería estar próxima a 0,2 V por lo menos.
La polarización por escape de grilla era aconsejada en esa época; muy rara en estos tiempos.
martes, 7 de febrero de 2012
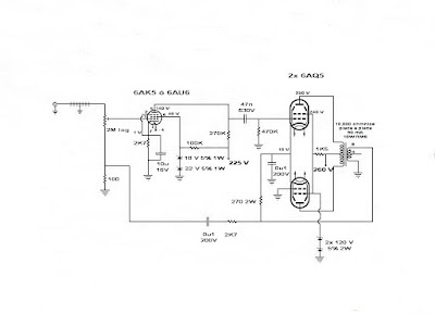
Amplificador con 6AK5 ó 6AU6 y dos 6AQ5 en clase AB1.
Un amplificador con pocos componentes, sencillo, pero que suena muy bien. Para usar esas válvulas olvidadas que nadie quiere. Con un buen transformador de salida podemos esperar 8W RMS.
Colocando un control de volumen compensado de acuerdo a la curva de sensibilidad del oído, alcanza para un living room (estar).
La inversión de fase se hace en el par de salida.
viernes, 3 de febrero de 2012
Preamplificador con 6BL8/ECF80 o similares.
He visto muchos pedidos de circuitos amplificadores de tensión con ECF80. Por lo general hay etapas de entrada de amplificadores de potencia, pero nada en preamplificadores.
El circuito que sigue amplifica señales pequeñas desde 5 mV hasta 100 mV, haciéndolo apto para una entrada de guitarra. Tiene alta impedancia de entrada y su respuesta de frecuencias puede ser extendida hasta cinco megaciclos/segundo reemplazando el capacitor de 100 microfaradios -en el cátodo del pentodo- por dos capacitores de 1.500 picofaradios conectados en paralelo. El capacitor de 0,22 microfaradios es el único que pudiera variar su valor con estos requerimientos. El resistor de grilla del pentodo puede convertirse en un control de nivel si lo reemplazamos por un potenciómetro de cermet o uno de 24 pasos con resistores de precisión y conectamos la grilla del pentodo al cursor.
Si no tiene una fuente de 420 V puede usar una de 300 V cambiando los resistores de carga de 22 K y de 47 K por 13K9 3 W y 30K, respectivamente. Es una manera rápida y que no requiere recalcular todo el circuito, pero disminuirá la ganancia y cambiará el ancho de banda pasante. También es posible usar 250 V y los resistores deberán ser de 10 K 5W y 23 K, respectivamente.
Otras válvulas similares se comportarán bien en el circuito: 6C16, 6LN8, 6TP15, 6U8, CV5215, etc.
El circuito que sigue amplifica señales pequeñas desde 5 mV hasta 100 mV, haciéndolo apto para una entrada de guitarra. Tiene alta impedancia de entrada y su respuesta de frecuencias puede ser extendida hasta cinco megaciclos/segundo reemplazando el capacitor de 100 microfaradios -en el cátodo del pentodo- por dos capacitores de 1.500 picofaradios conectados en paralelo. El capacitor de 0,22 microfaradios es el único que pudiera variar su valor con estos requerimientos. El resistor de grilla del pentodo puede convertirse en un control de nivel si lo reemplazamos por un potenciómetro de cermet o uno de 24 pasos con resistores de precisión y conectamos la grilla del pentodo al cursor.
Si no tiene una fuente de 420 V puede usar una de 300 V cambiando los resistores de carga de 22 K y de 47 K por 13K9 3 W y 30K, respectivamente. Es una manera rápida y que no requiere recalcular todo el circuito, pero disminuirá la ganancia y cambiará el ancho de banda pasante. También es posible usar 250 V y los resistores deberán ser de 10 K 5W y 23 K, respectivamente.
Otras válvulas similares se comportarán bien en el circuito: 6C16, 6LN8, 6TP15, 6U8, CV5215, etc.
Suscribirse a:
Comentarios (Atom)




